Abstract for the patent Merging unit and method of operating a merging unit states the following: A merging unit including at least one input interface for receiving input data characterizing at least one voltage and/or current related to a component of a...
Abstract for the patent
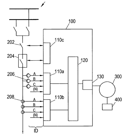
Merging unit and method of operating a merging unit states the following: A merging unit including at least one input interface for receiving input data characterizing at least one voltage and/or current related to a component of a power system, and a timing synchronization mechanism which includes an interface to an external synchronization network operating according to one of Inter Range Instrumentation Group , IRIG, -B standard, the 1PPS standard and the Institute of Electrical and the Electronics Engineers, IEEE, 1588 standard. The merging unit is configured to implement logical nodes according to the International Electrotechnical Commission, IEC, 61850-7 standard. The merging unit is configured to map information to and/or from at least one of the logical nodes; to the IEC 61850-9-2 sampled measured values, SMV, communication protocol.
The patent claims that merging unit information model must contain at least one of the following logical nodes:
- TCTR (current transformer model).
- TVTR (voltage transformer model).
- MMXU (measurements).
- MMXU with expansion on synchrophasors.
- GGIO (generic data).
- QFVR (frequency variation).
- QITR (current transient).
- QIUB (current unbalance variation).
- QVTR (voltage transient).
- QVUB (voltage unbalance variation).
The patent claims that merging unit may support not only IEC 61850-9-2 communication protocol, but also IEC 61850-8-1 MMS/GOOSE and IEC 61850-90-5 (synchrophasor) communication protocols.

It is also stated that merging unit may have two distinct physical communication ports: one for communications over IEC 61850-8-1 and another for communications over IEC 61850-9-2.
There are, at least, United States and European patent applications. You can study one in a detail
here.